|

Será possível realizar 6 fases de
branqueio, dispondo apenas de 4 torres de reacção? Esta a experiência
vivida em 1954, em Cacia.
A razão da sua escolha para figurar nos escritos comemorativos dos 25
anos de actividade deste Centro proveio do facto de a grande maioria da
nossa população fabril desconhecer o pioneirismo a que foram sujeitos
muitos dos que ainda cá trabalham.
A instalação para branqueio de pastas cruas de pinheiro, executada de
acordo com o projecto elaborado, dispunha de apenas 4 torres de reacção
e mais 4 torres de armazenamento: duas para pasta crua e duas para pasta
branqueada.
A primeira fase de arranque decorreu de 29 de Janeiro a 14 de Fevereiro
de 1954, e produziram-se 283 t AD de pasta «branca», com níveis de
brancura da ordem dos 77-78º G E. As dificuldades de operação foram
muitas e a grande maioria proveio de graves deficiências do projecto –
ontem, como hoje. Bastará lembrar que, havendo apenas um rotâmetro de
cloro, em vidro, este quebrou-se nos
primeiros dias e o cloro era controlado por pesagem
feita a longa distância, após subidas e descidas de numerosos grupos de
degraus. A torre de cloro era
aberta no topo e o respectivo lavador não possuía qualquer cobertura.
Houve turnos consecutivos em que a única hipótese de operação foi a
utilização permanente de máscara. Mas a disponibilidade e entusiasmo de
todo o pessoal foi superando as dificuldades que iam surgindo e foi
possível proceder a afinações na operação, de modo a poder tirar
conclusões.
E as primeiras conclusões, enviadas por carta para Lisboa, em 18 de
Fevereiro, pelo Director Técnico da Fábrica e autor do projecto, foram:
«Com melhor água e alguma baixa nas características» (as
características obtidas com as pastas de brancura 77-78° GE acusavam,
em relação
às pastas cruas, perdas de:
80 % no comprimento de rotura;
60 % no rebentamento;
60 % no rasgamento) «é possível obter brancuras de 80° GE. Contudo, para obter 84° GE será necessário erigir duas
novas torres de reacção, no espaço existente, e instalar um dispositivo
de purificação de água.
Para evitar grandes reversões, sugere-se ainda adicionar SO2 ao último
lavador.»

/ 67
/ Perante esta realidade e a fim de avaliar da justeza daquelas
conclusões, pensou-se logo em realizar o branqueio das nossas pastas
cruas, em 6 fases, utilizando a instalação existente.

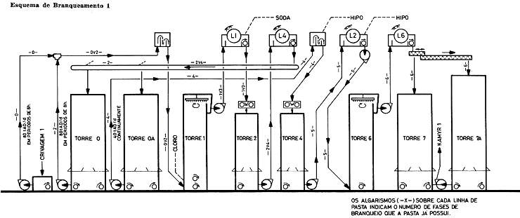
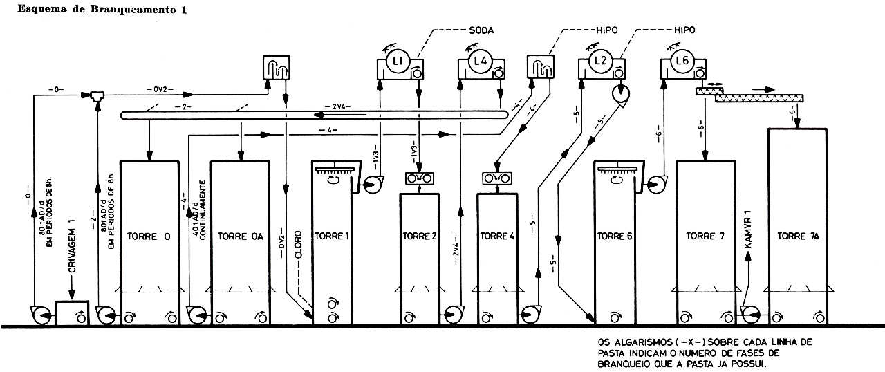
A base do esquema foi a seguinte:
– O branqueamento era alimentado com pasta
crua, a 3,0 t BD/h (80 t AD/d) e após a realização de 2 fases: cloro 1
e soda 1, a pasta era armazenada na torre de armazenamento 0.
– Depois de um período de 8 horas, interrompia-se a alimentação de pasta
crua e iniciava-se a alimentação a partir da pasta armazenada na torre
0, e que já correspondia a 2 fases de branqueio.
Desse modo, nas mesmas torres onde se haviam realizado as 2 primeiras
fases, iriam ser realizadas mais duas: cloro 2 e soda 2. A pasta com 4
fases era armazenada na torre de armazenamento 0A.
– Depois de novo período de 8 horas, retomava-se a alimentação de pasta
crua e assim sucessivamente.
– Por fim, a pasta armazenada na torre 0A alimentava as 2 restantes
torres de reacção para realizar duas novas fases: hipo 1 e hipo 2.
Simplesmente, as 4 primeiras fases, em grupos de 2 de cada vez,
realizavam-se numa base de
3,0 t BD/h, enquanto as 2 restantes se realizavam na base de 1,5 t BD/h
(40 t AD/d). Isto é, o branqueamento trabalhava continuamente, mas com uma produção reduzida.
As grandes alterações efectua das consistiram:
– instalação de um transportador de correia sob
um dos lavadores, de modo a poder alimentar as torres 0 ou 0A com pasta
de consistência à volta de 10 %.
– instalação de um dispositivo para permitir controlar o caudal de pasta
alimentado às 2 últimas fases.
Aparentemente, as alterações não foram grandes, mas a operação tornou-se
extremamente complicada, pois que, havendo 2 grupos de fases distintas
realizadas no mesmo equipamento, importava saber distinguir quando
terminava uma e começava a outra, o que não era fácil.
Só na verdade uma firme vontade para evitar manter parado o
Branqueamento, conseguiu dinamizar todo o pessoal para nos levar a
ultrapassar a natural falta de preparação que naquela altura, por certo,
todos possuíamos.
Com uma excelente cobertura dos Serviços do
Laboratório e dentro deste esquema, foi possível ensaiar várias
alternativas que posteriormente proporcionaram uma base mais firme para
a instalação de mais duas fases, que conduziram à instalação agora
existente.
H. M.
___________________________________________________________________________________
* Engenheiro químico, Director de Produção de Pasta
do Centro CACIA
|